Operation CHARM
: Car repair manuals for everyone.
Home
>>
Acura
>>
2004
>>
TSX L4-2.4L
>>
Repair and Diagnosis
>>
Diagrams
>>
Electrical Diagrams
>>
Body Control Systems
Body Control Systems
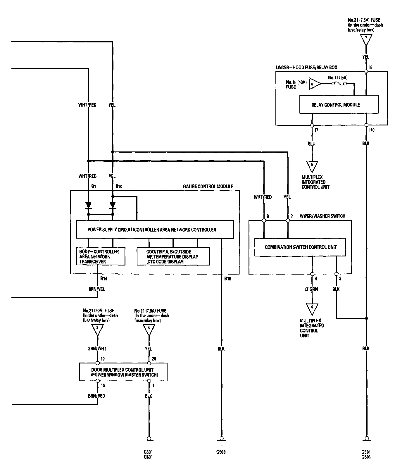
Multiplex Integrated Control System (MICS) - Circuit Diagram Part 1:
Multiplex Integrated Control System (MICS) - Circuit Diagram Part 2: